Glossary
A

Abandonment Costs for Fracking Companies
When it comes time to end operations at a well site or production facility, abandonment costs for fracking companies are…

Abatement – OSHA Term
Abatement refers to the correction of a safety or health hazard that resulted in an OSHA citation. When a violation…

Access Roads
Access roads are constructed paths connecting well sites to the main road. They provide safe and efficient transportation for trucks,…

Accident Analyses
Accident analyses are structured evaluations used in workplace safety programs to examine potential design-basis incidents that could reasonably occur during…

Accountability
Accountability is the state of being answerable for the exercise of authority and the outcomes that result from it. According…

Active and Inactive Faults
Active and inactive faults are geological fractures in the Earth’s crust that play a critical role in seismic activity and…

Additions And Modifications
Additions and modifications refer to changes made to a structure, system, or component (SSC) for reasons other than increasing resistance…

Administrative Controls
Administrative controls refer to the management-driven measures used to ensure the safe and compliant operation of industrial facilities. These measures…

Adsorption
Adsorption occurs when atoms or molecules adhere to the surface of a different material rather than dissolving into it. This…

AHJ Authority Having Jurisdiction
Authority Having Jurisdiction (AHJ) refers to an organization or entity that has official responsibility and control over safety, codes,…

Aircraft Refueler
An Aircraft Refueler is a specialized truck designe to safely deliver fuel to aircraft on the tarmac. Unlike standard fuel…

Airdrop
An airdrop is an access point in a compressed air system that allows workers to connect and use compressed air…

Air Eliminators
An air eliminator is a small but vital component installed in fuel and liquid transfer systems. You will often find them in…

Air Header
An air header is the main distribution line in a compressed air system that carries air from a compressor to…

Air Scrubber
Air scrubbers are devices design to remove contaminants from the air. They are widely use in industrial, commercial, and residential…

Air Soap Testing
Air soap testing is a leak detection method conducted on storage tanks and their pipelines before the container is set permanently…

Air Sparging
Air sparging is an in-situ remediation technique use to remove contaminants from soil and groundwater. It works by injecting compressed…

Air Stripper
An air stripper is a treatment system used to clean contaminated water, most commonly water collected in deck sumps or…

Air to Liquid Ratio Testing
Air to liquid ratio testing is a performance check used in fuel dispensing systems to evaluate how well vapor recovery…

Algae Fuels
Finished fuel products derived from processed algal biomass represent an emerging renewable energy alternative to traditional fossil-based fuels. These products…

Algae Oilfield Equipment
Algae oilfield equipment is essential for the harvesting, processing, and handling of algae and algae byproducts used in biofuel production….

Alternative Fuels
Any fuel source that does not come from petroleum, propane, or natural gas is considered an alternative energy option. These…

Aluminum
Aluminum is an element (classified as a ‘metal’) on the periodic table with the symbol Al and atomic number 13….

Ambient Temperature
Ambient temperature refers to the temperature of the surrounding environment in a specific area. It is often called room temperature,…

Analog Device
An analog device or analog technology consists of a machine with a media readout that provides continuous, interpretable data about…

Annunciator
An annunciator is a system communication panel designed to provide instructions, alerts, or system status information either audibly (sound/voice) or…

Anode (Industrial Grounding & Corrosion Protection)
What Is an Anode? An anode is a conductive component used in industrial systems to manage electrical energy and prevent…

Anticipated Operational Occurrence or Event
An anticipated operational occurrence or event (AOE) is an unexpected but expected situation that may happen during the normal operation…

Anti Siphon Valve
An Anti Siphon Valve is a safety device installed on storage tanks and pipelines to prevent accidental fluid flow or…

Appointing Official
APPOINTING OFFICIAL. A designated authority responsible for assigning Accident Investigation Board Type A and Type B investigations, with administrative control…

Aquifer
An aquifer is a natural underground formation that holds and transmits usable groundwater. These water-bearing layers supply wells, springs, and…

Archimedes Principle
Archimedes’ Principle states that a body immersed in a fluid experiences an upward buoyant force equal to the weight…

Aromatics
Aromatics are hydrocarbon-based chemicals added to gasoline during the refining process. Their main role is to help control fuel quality,…

Asphaltic Coating
Asphaltic coating is a protective material derived from refined asphalt that was historically used to protect underground storage tanks from…

Asphalt Batching Plant
Asphalt batching is the process of heating, mixing, and preparing asphalt materials in controlled quantities for use in construction and…

Aspirator
GaAn aspirator is a key part of gasoline vapor recovery systems used during fuel dispensing. Its main purpose is to…

Atmospheric Tank
An Atmospheric Tank is a storage container designed to hold liquids at the same pressure as the surrounding ambient atmospheric…

Attended Facility
An attended facility is a fuel location such as a fuel depot or gas station where trained staff are present…

Autogas
Autogas is a clean alternative fuel, specifically LPG (liquefied petroleum gas), commonly used in internal combustion engines. It is a…

Automatic Fuel Nozzle
An automatic fuel nozzle is a device used at gas stations and fuel depots to safely dispense fuel into vehicles…

Automatic Tank Gauge
An automatic tank gauge (ATG) is an electronic device used to measure fuel inventory and calculate volume inside an underground…

Automotive Lift
An automotive lift is a hoisting platform designed to raise vehicles, allowing technicians safe access to the underside for inspection,…
B

Backfill
Backfill refers to the material used to fill the space around underground fuel tanks, pipelines, and related structures after excavation….

Backflow
Backflow is an oil and gas industry term used to describe the unintended movement of fluids from one pressure zone…

Backpressure
Backpressure is the resistance that a fluid faces while moving through pipes, valves, fittings, and equipment in a fluid distribution…

Backpressure Test
A backpressure test is a procedure used to evaluate Vapor Recovery Systems (VRS) at vehicle fueling depots. Its purpose is…

Balance Stage Recovery Nozzle
A Stage Recovery Nozzle is a specialized fuel dispensing device designed to create an airtight connection during fuel transfer. It…

Balance System
A Balance System is a vapor recovery method used in tanker fueling stations to capture and store fuel vapors during…

Ballast
Ballast refers to added weight or supporting material used to stabilize structures, vehicles, or storage systems. In industries like fuel…

Ball Float Valve
A ball float valve is a safety device used at fuel depots to control and stop the flow of liquid…

Ball Valve
A ball valve is a widely used device in piping systems designed to control the flow of liquids or gases….

Barrel
A barrel is the standard unit of measurement for crude oil and petroleum products in the United States. One barrel…

Baseline
BASELINE. Quantitative expression of projected startup costs, schedule, and technical requirements; the established plan against which the status of resources…

Basic Steel Products – OSHA Term
The basic steel products industry focuses on transforming raw iron ore and recycled metal into usable steel materials. This sector…

Bathtub Effect
The bathtub effect is a condition that affects underground storage tanks set in less porous, less absorbent soils. When these tanks are…

Bell and Spigot Joint
A Bell and Spigot joint is a reliable and widely used method for connecting reinforced plastic pipes in industrial and…

Benzene
Benzene is a colorless, highly flammable, and toxic chemical commonly found in crude oil and produced as a byproduct of…

Biobutanol
Biobutanol is an alcohol-based fuel produced through the fermentation of sugars and other forms of biomass. It is gaining attention…

Biodiesel
Biodiesel is a renewable fuel created from biological feedstocks such as soybeans, oilseed crops, algae, and animal fats. It is…

Biomass
Biomass refers to organic materials that can be converted into fuel. Common types include algae, corn, switchgrass, soybeans, sunflower, and…

Bioremediation
Bioremediation is the process of introducing microorganisms to contaminated soil and groundwater to naturally reduce pollutants, such as hydrocarbons. It…
Biosolids
Biosolids are the nutrient-rich organic solids produced when domestic sewage is treated at a wastewater treatment plant (WWTP). During the…

Bi-Fueled Vehicle
A bi-fueled vehicle is designed to operate using two different fuel sources, allowing the operator to switch between fuels as…

Bladder Tank
A bladder tank is a flexible storage container designed to sit inside a rigid outer tank. It acts as an…

Blender Pump
A blender pump is a device used in fuel distribution that blends the contents from two or more different storage tanks to…

BLEVE Boiling Liquid Expanding Vapor Explosion
A boiling liquid expanding vapor explosion happens when a pressurized liquid inside a container is heated beyond its boiling point…

Blockage Test
A Blockage Test, also known as nitrogen testing, is a critical procedure used in vapor recovery systems to detect obstructions…

Block Valve
A block valve, also known as a shutoff valve, is a device use to stop or control the flow of…

Blowout
A blowout occurs when a formation of fluids, like water, gas, oil, or a mixture of the three, flows in…

Bobtail Truck
A bobtail truck is a compact tanker vehicle used to deliver fuel directly to homes and small businesses, making it…

Body Belt
A Body Belt is a safety strap secured around a worker’s waist and used to connect the worker to safety…

Body Harness
A body harness or body belt (also referred to as a full-body harness) is a critical component of a personal…

Bollard
A bollard is a vertical protective post installed to prevent vehicles from colliding with sensitive, hazardous, or high-risk areas. In…

Boom
An oil boom is a floating barrier used in the petroleum industry to contain oil spills on water. These barriers…

Boot Nozzle
The Fuel Bellows or the Nozzle Boot is an accordion-like device that enables an airtight connection between the distribution nozzle…

Bottom Loading
Bottom Loading is a modern fuel transfer method used in tanker truck operations where fuel is loaded from the bottom…

Branded Gasoline
Branded gasoline is fuel that is produced, refined, and sold under a specific company brand name such as Shell, BP,…

Breakaway Connector
A Breakaway Connector is a safety device installed between the fuel pump nozzle and the dispenser hose at gas stations….

Breather Vent
A breather vent is a device installed on fuel storage tanks to manage airflow, vapor, and pressure changes. It allows…

BTL – Biomass to Liquid
One of the most common Biomass to liquid BTL pathways involves soybeans, which are converted into fuel through a chemical…

BTU – British Thermal Unit
A BTU (British Thermal Unit) is a unit of measurement used to quantify heat energy. It represents the amount of…

Building Code
Building codes are a collection of rules that govern how structures are designed, built, and maintained. Their primary purpose is…

Building Officials And Code Administrators – BOCA
BOCA (Building Officials and Code Administrators) is an association of professionals who work across municipal, state, and federal levels to…

Bulkhead Fitting
A bulkhead fitting is a threaded connector installed through the wall of a fuel tank or storage container. It is…

Bulk Plant
A bulk plant is a distribution and storage facility used for handling fuels such as gasoline, diesel, and jet fuel….

Bung
What Is a Bung? A bung is a closure device use to seal the opening of a drum, barrel, or…

Bunghole
A bunghole is the threaded opening on a barrel or storage tank where a stopper, cap, or valve is installed….

Bung Adapter
A bung adapter is a specialized fitting used to seal or modify the opening (bung hole) of a barrel or…

Bunker Fuels
Bunker fuels are heavy fuel oils used to power large ships, particularly military and commercial vessels. These fuels are designed…

B100
B100 Fuel is a pure form of biodiesel made entirely from renewable resources such as vegetable oils, animal fats, or…
C

Cask
A Transportation Cask is a specially engineered, high-integrity container used for the safe movement of radioactive materials such as spent…

Chair Screws
Chair screws, also known as coach screws, are large metal screws designed to fasten baseplates or rails directly to sleepers….

Check Valves
Check valves operate without manual intervention. The valve’s internal mechanism (like a spring, flap, or disc) opens when fuel flows…

Chock
What Is a Chock? A chock is a simple wedge or block placed against a vehicle’s wheel to stop it…

Class I, Class II, Class III Liquids
Flammable liquids are a national fire coding classification of liquids such as gasoline, heating oil, and diesel fuel. These liquids are…

Clean In Place (CIP)
Clean In Place (CIP) is an automated method for cleaning the interior surfaces of pipes, vessels, process equipment, filters, and…

Cleat
A cleat is a structural block installed at the end of a platform to prevent it from slipping or moving…

Closed Loading
Closed loading with vapor recovery keeps gases from exiting into the atmosphere and is also a safety precaution for the…

Competent Person
A Competent Person is an OSHA-designated individual who is capable of identifying existing and predictable hazards in the workplace and…

Compressed Air System
A Compressed Air System is an essential part of industrial operations, used to generate, store, and distribute pressurized power equipment…

Compressor Station
A compressor station is a facility located along natural gas pipelines that compresses gas to maintain pressure and ensure continuous…

Conestoga trailer
A Conestoga trailer is a specialized type of flatbed trailer that uses a hard sliding cover and integrated tarping system…

Confined Spaces – OSHA Term
A confined space is an area that is not designed for continuous worker occupancy and has limited entry or exit…

Connector
A connector is an essential device used in fall protection systems to join components of a personal fall arrest system…

Controlled Access Zone
Controlled Access Zone (CAZ) is a fall-protection concept defined by OSHA. It refers to a designated work area where specific…

Corrosive Zone
The corrosive zone refers to the uppermost string of casing in a hydrocarbon well, placed near the surface to protect…

Cross Braces
Cross braces are structural support components commonly used in fall protection systems, scaffolding, and access structures. They consist of two…

Cryogenic Plant
A cryogenic plant is a specialized facility use to process natural gas by cooling it to extremely low temperatures. This…
D

Deadman Anchors
A deadman anchoring system is used to prevent underground storage tanks from floating or shifting due to rising groundwater pressure….

Deaeration
Deaeration is the process of removing dissolved gases, primarily oxygen and carbon dioxide, from water or other liquids. It is…

Deceleration Device
A deceleration device is an essential component of fall protection systems designed to reduce the forces applied to a worker…

Deceleration Distance
Deceleration distance is a critical safety measurement in fall protection systems. It refers to the vertical distance a worker travels…

Deck Barge Safety – OSHA Term
It’s not surprising that OSHA has quite a bit to say about safety conditions on barges. The use of a…

DEF or Diesel Exhaust Fluid
Diesel Exhaust Fluid (DEF) is a critical component in modern diesel engines equipped with Selective Catalytic Reduction (SCR) systems. It…

Depth Of Cover
Depth of cover refers to the layer of material placed above an underground storage tank to protect it once installation…

De-Energize
De-energize means to remove or disconnect an electrical connection or electric charge from equipment or a system. By doing this…

Diaphragm Pump
A diaphragm pump is an air-operated pump that uses a flexible membrane (diaphragm) to move liquids efficiently through a system….

Dielectric
A dielectric is a material that resists the flow of electrical current and functions as an electrical insulator. These materials…

Diesel Exhaust Fluid Test
A Diesel Exhaust Fluid (DEF) test is a procedure used to ensure that diesel fuel and DEF remain free from…

Diesel Nozzle
A diesel nozzle is a fueling device used to safely dispense diesel fuel into vehicles, equipment, or storage tanks. Diesel…

Dike or Containment Berm
A dike or containment berm is a moat-like structure built around storage tanks to contain spills, leaks, or accidental discharges….

Direct Fill
Direct fill is a straightforward method used to load fuel into a storage tank. In this setup, the delivery hose…

Direct OP or Direct Operation
Direct OP is actually short for direct operation. A direct OP gas station is one that is owned and operated by a major…

Discrete
Detached from others or separate. In an electronic motor fuel dispenser, for example, each number that is displayed indicating price…

Dispenser or Fuel Pump
A dispenser, commonly known as a fuel pump or gas pump, is a device used to dispense and measure liquid…

Dispenser Pans
Dispenser pans are spill containment systems installed beneath fuel dispensers at fuel handling facilities. Their primary purpose is to capture…

Dispenser Platforms
Dispenser platforms are installed between the dock surface and a fuel dispenser to elevate the dispenser cabinet above the surrounding…

Dispense Point
A dispense point refers to any location where a fuel product is released from a fluid distribution system for transfer…

Dispensing Pump
A dispensing pump is the visible fuel delivery unit found at gas stations that allows fuel to be safely transferred…

Distillate
A distillate is the product collected after vapors cool and turn back into liquid during the distillation process. Distillation is…

Divestiture
Divestiture is a political term. It is the forced break up of major oil companies. Divestiture can take two forms:…

Divorcement
A divorcement is a political movement that wants to change, state and federal laws. The movement seeks to prohibit companies…

Dock
A dock is a general term used to describe a designated platform where marine vessels or trucks can temporarily position…

Double Bottomed Tank
A Double Bottomed Tank is a vertical aboveground storage tank designe with two bottom layers separate by an internal space….

Double Tap Bushing
A double tap bushing is a specialized industrial fitting used in petroleum and storage tank systems. It is designed to…

Double Wall Piping
A piping system designed with an inner carrier pipe enclosed by a secondary outer pipe, providing containment in the event…

Double Wall Tank
A storage system designed with one tank enclosed inside another to provide secondary containment and enhanced leak protection. Overview This…

Downstream In Oil And Gas Distribution
Downstream refers to the segment of the oil and gas industry that deals with everything that happen after hydrocarbons are…

Downstream Operation
Downstream operation is a term used in the petroleum and energy industry to describe all processes that occur after crude…

Dressler Coupling
A Dressler Coupling is a pipe fitting used to connect two sections of pipe without the need for threading. Unlike…

Drip Leg
A drip leg is a section of pipe or tubing installed in a compressed air system to collect moisture and…

Driveway
A Driveway at a gas station is the paved area designed for vehicle movement and access to fuel pumps. It…

Drive Off
A drive off occurs when a vehicle leaves a fueling station while the nozzle is still connected to the tank….

Drop
In fuel industry terminology, a drop refers to the act of delivering motor fuel from a tanker vehicle into a…

Drop Tube
A Drop Tube is a critical component used in underground storage tanks to control how liquids enter the tank during…

Drum Cover
A drum cover is a steel disc with a rim. It is designed to sit on top of a standard…

Drybreak
A Drybreak is a safety device designed to prevent spills during fuel or chemical transfer operations. It ensures that the…

Dry bulk bags
Dry bulk bags are large, flexible containers designed for transporting and storing dry, free-flowing materials. Many people recognize them by…

Duty Cycle
A duty cycle describes the percentage of time a piece of equipment can operate within a specific time frame without…
E

Effluent
Effluent is a term use in engineering, environmental science, and industry to describe liquids or gases that flow out of…

Electrical Arc
ARC-FLASH HAZARD. A dangerous condition associated with the release of energy caused by an electric arc. Source: The U.S. Department…

Electrical Hazard
An electrical hazard is any situation where electricity can cause harm. This could be from touching live wires, equipment malfunction,…

Electrical Isolation
Electrical isolation is the process of separating electrical energy sources from equipment or systems to prevent accidental contact, shock, or…

E-Type Rail Clip
It is also known as an elastic rail fastening or E-clip, is a spring-loaded fastening device that provides permanent elastic…
F

Fabricated Frame Scaffold
A Fabricated Frame Scaffold is a widely use scaffold system made from prefabricated end frames that include vertical posts, horizontal…

Fall Clearance
Fall Clearance or freefall distance is the total vertical distance required to safely stop a worker during a fall before…

Fall Prevention Anchors
Fall prevention anchors, also known as anchorage systems, are critical safety components designed to protect workers operating on elevated work…

Fang Bolts
A fang bolt, also called a rail anchor bolt, is a specialized fastener used in railway track construction. It provides superior…

Fast Clip
A fast clip is an advanced rail fastening component designed to secure rails to sleepers using a compact, bolt-free and…

Fire Suppression Risers
Fire suppression risers are vertical pipes that serve as the backbone of a building’s sprinkler system. They connect the main…

Fishplate
A fishplate (also known as a rail joint) is a metal bar use to connect two sections of railway track….

Flatbed Trailer Types
Flatbed trailer types are essential in the transportation industry for moving oversized, heavy, and irregularly shaped cargo. These trailers come…

Flexible tanks
Flexible tanks are bulk liquid transport solutions that use a large internal bladder installed inside a standard intermodal container. These…

Fly Ash
Fly ash is an industrial by product generated from burning coal at high temperatures in power plants. During electricity generation,…

FRA
The Federal Railroad Administration (FRA) is the federal agency in the United States responsible for regulating and ensuring railway transportation…
Fractionation
Fractionation is a separation process that divides a mixture of gases, liquids, solids, or suspensions into smaller quantities called fractions….

Frac Sand
Frac sand, also known as proppant, is a high-purity sand used in hydraulic fracturing (fracking). It is injected along with…

Freeboard
Freeboard containment is the extra space built into a secondary containment system to ensure safety and environmental protection. It accounts…

Freefall Distance
Freefall Distance is the vertical distance a worker travels during a fall before a fall protection system begins to apply…

Free Surface Effect
The free surface effect, commonly known as “sloshing,” describes the movement of liquids or unconstrained small solid materials, such as…

Fuel Transfer Systems
Fuel transfer systems are integrated networks of pipes, pumps, filters, meters, and loading equipment designed to move jet fuel from remote…
G

Gate Valve
A gate valve, also known as a sluice valve, is a type of linear motion valve use to start or stop…

Gondola Railcar
Gondola railcars are specialized rail vehicles used to transport heavy bulk commodities such as scrap metal, aggregates, logs, lumber, steel,…

Grounding vs. Bonding
Understanding the difference between grounding vs. bonding is critical for controlling static electricity in hazardous industrial environments. While both are…

Guardrail System
Guardrail systems are critical for fall protection, preventing employees from accidents by acting as a physical barrier along exposed edges…

Guiding Principles
Guiding principles are the core conditions and standards that define how work should be performed safely within an organization. In…
H

Hazmat Placards
Hazmat placards are standardized labels used on vehicles and containers to identify the presence of hazardous materials during transportation. These…

Heat Stress
OSHA has been on a campaign to educate workplaces about the dangers of heat stress and working in the heat….

Hoist
A hoist is a mechanical lifting device used to raise or lower heavy loads safely. Hoists can be manual, electric,…

Hopper Car
A hopper car (also called as hopper wagon in some regions) is a type of railroad freight car design to…

Hydraulic Fracturing – Fracking
Hydraulic fracturing, commonly known as fracking, is a drilling and extraction process used to release oil and natural gas from…
I

Industrial Hygiene
Industrial hygiene focuses on identifying and controlling workplace conditions that may affect employee health, comfort, and productivity. These conditions can…

Industrial Stairs Landing
An industrial stair landing is a flat platform located at the top, bottom, or between flights of industrial stairs. According…

Intermediate Bulk Container (IBC) Tote Tanks
An Intermediate Bulk Container (IBC) tote tank is a reusable industrial container designed to store and transport bulk liquids, solvents,…

Isotainers – ISO Tank Containers
Isotainers – ISO Tank Containers are specialize containers use to transport bulk liquids safely and efficiently. ISO stands for the…
J
K
L

Ladder Safety Systems (LSS)
A Ladder Safety System (LSS) is a fall protection system designed to keep workers safe while climbing or descending fixed…

Ladder Stand
A ladder stand is a self-supporting, mobile ladder system designed with wide, flat treads that resemble a small staircase. It…

Lifeline
A lifeline is a critical component of a fall protection system. It consists of a flexible line that connects workers…

Life Cycle
Life cycle refers to the full span of an asset’s existence, starting from early planning and continuing through acquisition, operation,…

Liquid Slug
A liquid slug is a concentrated volume of liquid that forms within gas-dominant pipeline systems and disrupts normal gas flow…

Load Out Station
A Load Out Station is an engineered facility designed for the safe, efficient, and compliant transfer of bulk materials into…

Lower Levels
Lower levels: In fall protection, lower levels are those areas or surfaces to which an employee can fall. Such areas…

Low Dock Leveler
A low dock leveler is a surface-mounted loading dock solution installed on top of an existing low-height dock. It raises…

Low Slope Roof
A low slope roof is a roof structure with a pitch that is less than or equal to 4:12 (four…
M

Machine Guarding
Machine guarding refers to safety measures designed to protect workers from injuries caused by moving machine parts. According to OSHA,…

Manual Control Valve (Hand Wheel)
A manual control valve is a type of valve that regulates the flow of liquids in industrial piping systems using…

MAWP = Maximum Allowable Working Pressure
MAWP (Maximum Allowable Working Pressure) is the maximum internal pressure a vessel or cargo tank can safely operate at, based…

Motor Operated Valve (MOV)
A motor operated valve (MOV) is a valve that uses an electric motor to open, close, or regulate the flow…
MRO
MRO stands for maintenance, repair, and operations, and it covers the people, processes, parts, and services that keep your facility,…

MSDS Sheets – OSHA Term
MSDS Sheets, also called Material Safety Data Sheets, are official safety documents required by OSHA. These sheets explain how to…
N
NGL – Natural Gas Liquids
Natural gas coming directly from a well contains many NGL liquids that are commonly remove. In most instances, (NGLs) have…

Noncombustible
Noncombustible materials are substances that, under normal conditions and in the form in which they are used, do not ignite,…

Nosing
Nosing refers to the front edge or overhang of a stair tread. It plays an important role in stair safety…

Nurdles
Nurdles are small, uniform plastic pellets that act as the base material for producing a wide range of plastic products….
O

Odorant
Odorants are chemical additives added to odorless gases, such as natural gas, to make them detectable by smell. This is…

Oil and Gas Extraction – OSHA Term
Oil and gas extraction is one of the most hazardous industrial activities due to the combination of heavy equipment, flammable…

Oil Drum
An oil drum is a cylindrical container used to store and transport oils, greases, and other liquid or semi-solid materials,…

Oil Tank Bedding
Introduction Bedding refers to a specialized layer of backfill material placed around underground storage tanks and associated piping systems during…

Other 2-Axle 4-Tire Vehicles (Truck)
Other 2-axle 4-tire vehicles is a formal classification define by the Federal Highway Administration (FHWA) for road vehicles that have two…

O Ring
Made out of Buna-N; that is Nitrile. Nitrile is a rubbery material that is used to make O Ring sealant…
P

Passivation
Passivation is a chemical treatment and preparation applied to stainless steel surfaces and welds to remove free iron and contaminants,…

Performance Degradation
Performance degradation refers to the failure or decline of a facility, system, process, or individual component that reduces the reliability…

Personal Fall Arrest Systems (PFAS)
Personal Fall Arrest Systems (PFAS) are essential safety systems designed to protect workers from falls when working at heights. These…

Pigging
Pigging is a pipeline maintenance process in which operators insert a cleaning or inspection device called a pipeline pig into…

Planned Maintenance
Planned maintenance refers to preventive or scheduled maintenance activities performed to avoid equipment, system, or component failures. These activities are…

Pneumatic Trailer
A pneumatic trailer is a specialized dry bulk transport vehicle used to carry powdered or granular materials such as plastic…

Portable Eyewash Station – OSHA Term
A portable eyewash station is a safety device required by OSHA in any workplace where corrosive chemicals are used. Its job is…

Powered Industrial Trucks – OSHA Term
The OSHA term “Powered Industrial Trucks” (PITs) generally refers to forklifts, which are essential vehicles in warehouses, factories, and industrial…

Pressure Vessel – OSHA Term
A Pressure Vessel is a specially engineered container designed to store or process gases and liquids at pressures higher than…

Proppant
Hydraulic fracturing proppants A proppant is a solid material, typically sand, treated sand, or man-made ceramic materials, designed to keep…

Proppant Containers
Proppant containers are standardized containers use to transport sand, typically frac sand, from the mine to the wellhead. Frac sand can…

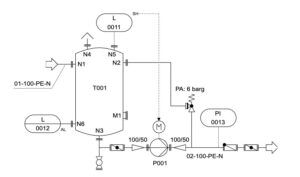
P&IDs
P&IDs (Piping and Instrumentation Diagrams) are detailed schematic drawings that show the relationships between piping, equipment, and instrumentation in an…
Q
R

Railroad Cars
The 12 Different Types of Railroad Cars Autorack Transports:Finished vehicles such as cars, trucks, and SUVs. How it is built:Autoracks…

Railroad Frog
A railroad frog is a vital device in railway track systems that enables train wheels to shift smoothly from one track to…

Rail Chair
A rail chair is a key component of rail fastening systems used to support and secure railway tracks. It consists…

Rail Clip
A rail clip is a critical fastening component used to secure steel rails to railway sleepers. It ensures a firm…

Rail Neutral Temperature
Rail neutral temperature (RNT) is a critical calculation used in the design and installation of continuous welded rails (CWR). It determines…

Rail Pad and Rail Insulator
Introduction Rail Pad and Rail Insulator are essential components used in modern railway systems to improve track stability, reduce vibration,…

Rail Plastic Dowel
Rail plastic dowels, also referred to as rail plastic sleeves or concrete inserts, serve as the fastening foundation in concrete…

Rail Spikes
Rail spikes are large, chisel-shaped steel nails use to secure rails and base plates to wooden sleepers (ties). They feature:…

Rail Ties (Railway Sleepers)
Rail ties, also known as sleepers, are critical components of railway tracks, ensuring stability, proper gauge, and safety for rail…
Rotary union
A rotary union (also called a rotating union, swivel joint, rotor seal, rotary coupling, or rotary joint) is a device…

RTU (rooftop unit)
RTU, or Rooftop Unit, is a self-contained HVAC system that houses all major heating and cooling components in a single,…
S

Safety Analysis or Safety Inspection
Safety analysis or safety inspection is a documented, systematic process used to identify workplace hazards, evaluate existing controls, and assess…

Safety Stand-Down – OSHA Term
A Safety Stand-Down is a voluntary pause in normal work operations where employers and workers come together to talk openly…

Scaffolding – OSHA Term
Scaffolding has been an essential part of construction since humans began building above ground level. OSHA defines scaffolding as an…

Scaffold Brace
A scaffold brace is a rigid structural component used to hold one scaffold member in a fixed position relative to…

Shut off Valve
A shut off valve has a built-in mechanism that stops the downstream flow of liquid. Alternatively known as the block…

SKL Rail Clip
SKL rail clips are specialized tension clamps designed to provide permanent elastic clamping for turnout parts on concrete bearers. These clips…

Slickwater
Slickwater is a specialized hydraulic fracturing fluid used to increase the flow of oil and gas from underground shale formations….

Solenoid Valves
A solenoid valve is an electrically operated valve used to control the flow of liquids or gases in pneumatic and…

Spill Berm
Introduction A Spill Berm is an edge barrier or low containment wall installed around storage tanks and fuel handling areas…

Splash Loading
Splash loading, or top splash loading, is a form of top loading that involves filling tanks with material by positioning…
Spring Spikes
Spring spikes, also known as elastic rail spikes, are two-pronged U-shaped fasteners bent to resemble the letter M. These specialized…

Stair Railing Height
Stair Railing Height refers to the vertical measurement from the stair tread to the top of the railing. It is…

Storage Tank Access – OSHA Term
Storage tank access refers to the OSHA-defined procedures and safety considerations for workers entering and working inside petroleum and petrochemical…
T

Tanker
A tanker is an oceangoing ship designed to haul liquid bulk cargo in world trade. Imported crude oil arrives by tankers. But the…

Tanker Baffles
Baffles are internal structural components used in tanker trucks and ships to control the movement of liquid cargo. These angled…

Test Stand
A test stand, also known as a test rig, is a specialized system used to test components, assemblies, or complete…

Test/Drain Valve (Lever Handle)
A test/drain valve with a lever handle is a ball valve installed in fire sprinkler systems and industrial piping to facilitate system…

Toeboard
A toeboard is a low protective barrier installed at the edge of elevated working surfaces. It is typically 4 to…
Trailer Creep
In the loading dock industry, trailer creep is a dangerous situation also known as truck creep or trailer walk. the occurs when a…

Trap Drop
A tarp drop refers to the vertical measurement of a load on a flatbed trailer that determines how far a…

Truck spotting
Truck spotting is the art of assisting truck drivers in maneuvering their vehicles to park or depart. While it may…

Truck Tanker Truck Types
Understanding different truck tanker truck types is critical for safe and compliant transportation of fuels, chemicals, gases, and bulk materials….
U
V

Volatile Chemicals
Volatile chemicals are substances that easily vaporize at relatively low temperatures, releasing gases into the air. These are commonly referred…

Volatile Organic Compounds (VOCs)
Volatile Organic Compounds (VOCs) are chemicals that easily evaporate into the air at room temperature. They are commonly found in…
W

Workers Rights – OSHA Term
Worker safety is a foundational principle of modern labor standards. In the United States, workplace protections are overseen by the…

Work Control Document
A work control document is a procedural document used by facility personnel to perform activities such as maintenance, inspections, testing,…









